Estonia 008 aktiivkastide järeleaitamine

Collapse
X
 
  • Kellaaeg
  • Show
Clear All
new posts
  • Sidorov
    Liige
    • 10/2008
    • 124

    #1

    Estonia 008 aktiivkastide järeleaitamine

    Kahtlused olid ammu aga kõhklused olid need mis rahu ei andnud.
    Nimelt on mul töökojas Philipsi raadio+võimendi ja 6AC-416 kõlarid selle taga. Ja jõudis minuni ühel päeval
    selge arusaam et seda on vähe. Töökoja ühe poole maht on ~432 kuupmeetrit ja 6AC... no ei suuda igakord.
    Ühel kenal hommikul tuli jälle nostalgiahoog peale ja sai soetatud Estonia 008 aktiivkastid.
    Kõrged surnud, on nimelt ära mädanenud helipooli juhe membraani peal, toitertafolt kukuvad klemmid küljest. Trafod on juba mitteoriginaalid.
    Võimendid iseenesest on elus. Ühel toitelüüdil pragu sees ja moos väljas. Iseenesest mahtuvus on korras.
    Kuna uued trafod on vaja nii ehk naa hankida siis kas 25 vatisele võimendile 50 vatine trafo oleks piisav?
    Originaalis on filterkonded 25V 5000mkF ja nad on konstruktsiooni/montaazi osa.
    Neid aga ei ole hetkel pakutud teises teemas, siis tekkis ketserlik mõte panna kaasaegsed kondensaatorid
    kõrgemale pingele ja ka trafo sekundaar valida kõrgem kui 2x17 volti.
    Peaks ju rohkem pauku võimendist välja tulema.
    Kui palju kannataks antud võimendi toitepinget tõsta ilma komponentidesse ronimist?
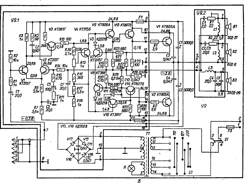
    Skeem
    Click image for larger version

Name:	estonia008.png
Views:	1
Size:	90,7 KB
ID:	883668
    Štirlitsit tabab kuul pähe.
    >Lõhkekuul<, mõtleb Štirlits.
  • Matis
    Liige
    • 01/2004
    • 1505

    #2
    Vs: Estonia 008 aktiivkastide järeleaitamine

    Kt805 transid on nagunii piiri peal seal originaaliski, need tuleks samuti vähe kõvemate vastu vahetada. 50W trafot ühe kanali/kõlari kohta peaks OK olema küll. BTW mis selle trafoga juhtunud siis on? Kui töötab siis jätaks trafo alles, vahetaks nood 25V/5000uF 35v/5000 uF vastu ning samuti vahetaks välja ka väiksed elektrolüüdid.
    Maailm oleks puhas ja süüta
    kui poleks õllejogurtit
    - Õ.Õ.

    Comment

    • Shele
      Liige
      • 02/2008
      • 2418

      #3
      Vs: Estonia 008 aktiivkastide järeleaitamine

      Lõpeta see nõukatranssidega jagelemine: võta https://www.teval.ee/shop/product/td...936415,1936413, või https://www.teval.ee/shop/product/zs...088775,4088852. Ühesõnaga TDA7294. Proovitud korduvalt igasugu nõukaaegsetes korpustes. Toitapingega paned väljundvõimsuse paika. Aga jahutusradikas peab hea olema.

      Comment

      • Sidorov
        Liige
        • 10/2008
        • 124

        #4
        Vs: Estonia 008 aktiivkastide järeleaitamine

        Matis, seal on trafo vahetusel kasutatud mingit aktiivset räbustit jootmisel. Klemmid on ära mädanenud.
        Muud lüüdid on ühel plaadil juba vahetatud, käib kasti korrastamine. Aga vist ei hakka võimsust üles
        toitepingega ajama, läheb Indeli 50vatine 2x17volti toroid toiteks. Kui ainult konde leiaks.
        Shele, ma ju räägin, et nostalgiahoog on. Panen sinna TDA7294 ja ei ole enam see.
        No ja 100 vatti sellesse kasti on kah overkill.
        Štirlitsit tabab kuul pähe.
        >Lõhkekuul<, mõtleb Štirlits.

        Comment

        • Shele
          Liige
          • 02/2008
          • 2418

          #5
          Vs: Estonia 008 aktiivkastide järeleaitamine

          Eh, see nostalgia teeb Sulle hallid karvad. Välimus jäta samaks, uued pisikesed lüüdid ja 17 voldiga ei saa mingit sadat vatti.

          Comment

          • Sidorov
            Liige
            • 10/2008
            • 124

            #6
            Vs: Estonia 008 aktiivkastide järeleaitamine

            Hallid karvad juba on ja hetkel on mõlema kasti võimendid korras. Ainult see üks filterkonde rikub päeva.

            Click image for larger version

Name:	DSC00070.jpg
Views:	1
Size:	240,6 KB
ID:	872907
            Štirlitsit tabab kuul pähe.
            >Lõhkekuul<, mõtleb Štirlits.

            Comment

            • Sidorov
              Liige
              • 10/2008
              • 124

              #7
              Vs: Estonia 008 aktiivkastide järeleaitamine

              Ostsin RCA pikenduse 5 meetrit käesoleva projekti jaoks.
              Takistus 6.3 oomi nii soonel kui varjel. Natuke palju ei ole?
              Või olen ostnud RCA kaabli laadse toote?

              Click image for larger version

Name:	DSC00091.jpg
Views:	1
Size:	541,9 KB
ID:	872908 Click image for larger version

Name:	DSC00090.jpg
Views:	1
Size:	497,8 KB
ID:	872909 Click image for larger version

Name:	DSC00089.jpg
Views:	1
Size:	496,9 KB
ID:	872910
              Štirlitsit tabab kuul pähe.
              >Lõhkekuul<, mõtleb Štirlits.

              Comment

              • Matis
                Liige
                • 01/2004
                • 1505

                #8
                Vs: Estonia 008 aktiivkastide järeleaitamine

                Ostsin RCA pikenduse 5 meetrit käesoleva projekti jaoks.
                Takistus 6.3 oomi nii soonel kui varjel. Natuke palju ei ole?
                Või olen ostnud RCA kaabli laadse toote?
                Kaabli takistus ei ole probleem kuna võimendi sisendis on 1000 oomine takisti, kas sinna lisandub 0,1 või 6 oomi juhtmest ei loe palju. Mingi high-end juhe see loomulikult pole samas.
                Maailm oleks puhas ja süüta
                kui poleks õllejogurtit
                - Õ.Õ.

                Comment

                • urmas78
                  Liige
                  • 02/2003
                  • 1604

                  #9
                  Vs: Estonia 008 aktiivkastide järeleaitamine

                  Suurem maandustakistus tekitab ikka rohkem mürasid mis tekivad maandustpidi. Suurevõitu muidugi.

                  Comment

                  • A.S.
                    Liige
                    • 10/2003
                    • 3724

                    #10
                    Vs: Estonia 008 aktiivkastide järeleaitamine

                    Seal võib suurt takistust tekitada ka see niklilaadne ollus, millega pistikud kaetud on. Lihtsalt teadmiseks, vahet tegelikult ju pole, mina igatahes otsiks väiksema takistusega kaabli.

                    Comment

                    • Sidorov
                      Liige
                      • 10/2008
                      • 124

                      #11
                      Vs: Estonia 008 aktiivkastide järeleaitamine

                      Käisin especial tööjuures ja mõõtsin pulga takistuse maksimaalsel pikkusel.
                      Ei saanud rohkem kui testrijuhtmete enda takistus ehk 0,11oomi. Seega niklilaadne ollus ei ole süüdi.
                      Nedis BV koduleht tootekoodi ei tunnista.
                      Seega.... on ilmselt juhtmelaadne toode.
                      Štirlitsit tabab kuul pähe.
                      >Lõhkekuul<, mõtleb Štirlits.

                      Comment

                      • madis64
                        Liige
                        • 02/2015
                        • 1764

                        #12
                        Vs: Estonia 008 aktiivkastide järeleaitamine

                        Esmalt postitatud Sidorov poolt
                        Seega.... on ilmselt juhtmelaadne toode.
                        Osta parem mingi vana võimendilaadne seade (kui analoogajastu ressiiveri ostad, saad raadio pealekauba), selle järele ühenda need 5 meetrit kõlarikaablilaadset toodet ja kasuta kõlaritest filtrite ja valjukate osa.
                        Lõpptulemus peaks parem saama.

                        Comment

                        • Svago
                          Liige
                          • 09/2013
                          • 3151

                          #13
                          Vs: Estonia 008 aktiivkastide järeleaitamine

                          Esmalt postitatud madis64 poolt
                          Osta parem mingi vana võimendilaadne seade (kui analoogajastu ressiiveri ostad, saad raadio pealekauba), selle järele ühenda need 5 meetrit kõlarikaablilaadset toodet ja kasuta kõlaritest filtrite ja valjukate osa.
                          Lõpptulemus peaks parem saama.
                          Sellel juhtmelaadsel tootel on 2 imepeenikest karva ja varjet polegi.

                          Ah et kasutad kõlarikaablina? Kaabli takistus on siis ca 2X6,3 oomi ja kõlaril 4 oomi

                          Comment

                          • Matis
                            Liige
                            • 01/2004
                            • 1505

                            #14
                            Vs: Estonia 008 aktiivkastide järeleaitamine

                            Esmalt postitatud Svago poolt
                            Sellel juhtmelaadsel tootel on 2 imepeenikest karva ja varjet polegi.

                            Ah et kasutad kõlarikaablina? Kaabli takistus on siis ca 2X6,3 oomi ja kõlaril 4 oomi
                            Estonia 008 on aktiivkõlar, koormuseks tollele 2x6 oomi juhtmele on dif lülitus ju.
                            Maailm oleks puhas ja süüta
                            kui poleks õllejogurtit
                            - Õ.Õ.

                            Comment

                            • Svago
                              Liige
                              • 09/2013
                              • 3151

                              #15
                              Vs: Estonia 008 aktiivkastide järeleaitamine

                              Loomulikult on see aktiivkõlar. Aga eespool soovitati kasutada eraldi võimendi või ressiiveri taga, jättes alles filtrid ja kasutades ühenduseks sama 5m signaalkaablit. Ilmselt loetakse vaid viimast postitust sisusse süvenemata.
                              Suurema ristlõikega kaabel tuleks küll kõne alla, kuid sooviti ju jätta võimalikult originaalsed aktiivkõlarid.

                              K50-12 lüüdid on päris head, eriti Voroneži omad. Uuemad ja veel paremad olid K50-20, kuid 5000,0uFX25V valikus polnud.
                              Näiteks 1985.a. toodetud generaatoris GZ-118 olid kõik militaarsed K50-20 lüüdid elus ja mahtuvused isegi markeeringust suuremad, ESR OK.

                              Tollased 25V lüüdid olid suure pingevaruga ja kõlbavad küll kasutada 25V-ga. Osad töötasid isegi kuni 40V-ni. Tänapäeval on teistpidi – alla 35V lüüte ei soovitaks 25V toite puhul kasutada.
                              Seda enam, et võrgupinge on tänapäeval nominaalsest 230V kuni 253V (+10%).
                              viimati muutis kasutaja Svago; 07 September 2020, 14:50.

                              Comment

                              Working...